返回首页|加入收藏|联系我们

产品分类
联系方式

盐山华祥机床附件
联系人:孙经理
手机:13833743567
电话:0317-6263339
地址:河北省盐山县工业园

您现在的位置:首页 > 产品展示 > 机床用拖链 > TLG钢铝拖链 > 65.95.125.180.225.穿线钢铝拖链

穿线钢铝拖链

简要描述:

SLE银星护板是河北华祥机床附件厂引进德国技术制造的型全封闭钢铝拖链,有多种规格供用户选用。
“银星护板“的特点:
■ 外形美观。
■ 使用寿命长,护板的结构和整体装置更和理。
■ 极稳定,坚固的电缆保护,可达1000mm 宽。
■ 在任意一个部位都能打开拖链,使装线变得非常容易。
■ 可根据用户需要随时加装“银色护板“。

TL型钢制拖链


拖链, 坦克链

TL 钢制拖链:
TL 系列钢拖链的主体链板 ( 优质钢板镀铬 ) 、支撑板 ( 挤拉铝合金 ) 、轴销 ( 合金钢 ) 等部件组成。使电缆或橡胶管与拖链之间产生扭曲变形,链板经镀铬处理外形效果新颖,结构合理,灵巧强度高,钢性好不变形,安装方便、使用可靠、易拆卸、本产品采用了高强度耐磨材料,合金铜为轴销,提高了产品的耐磨强度,弯曲灵活,阻力变小,降低了噪音,从而可保证长时间使用不变形,不下垂。
本产品外观精美,可在较大程度上增强机床设备的整体艺术美观效果,增强我国机床,机械设备在国际市场的竞争能力。


TL型钢制拖链主要参数:

参数 型号TL45TL65TL95TL125TL180TL225
节距 t456595125180225
弯曲半径 R5075 90 115 125 145 185115 145 200 250 300200 250 300 350 470 500 575 700 750250 300 350 450 490 600 650350 400 600 750
拖链最小宽度 Bmix3070120120200250
拖链最大宽度 Bmax250350450550650100
拖链长度 L由用户按需要自定
支撑板最大孔径 D120305075110150
矩形孔 Dmax16264672--


TL型钢制拖链:支撑板(按用户要求规格生产)1


支撑板参数:
型号TL45TL65TL95TL125TL180TL225
支撑型式|| |||||| || |||| || |||||||
e81012121522
f8810121515
b1--3-4-5--

al ~ an
D1 ~ Dn

按用户需要自定
联结器参数:
型号 参数hgDCminjkml1l2l3l4dhs
TL45301449.513.511.550303106.5152
TL654426413171475455157223
TL95704652530261056510209354
TL1259672625302513080102511485
TL1801441207253529175115103013726
TL225200-103545392001401030181008

拖链的选用
1.支撑板内腔孔径 D1=d+≈0.1d(取整数)。其中 d =电缆、电缆、液、气软管的外径。
2.根据支撑板内腔最大孔径 Dmax 来确定链板高度 hg 和拖链号TLXX。
3.根据拖链功能要求来确定支撑板型式的拖链的弯曲半径;
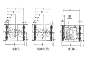
⑴当拖链需承载较大管、缆负荷时、应选用高强度支撑板 | 型(整块式)。
⑵当管缆的接头尺寸大于支撑板内腔孔径或须经常拆装、维修等时。可选用支撑 || 型。属分开式类型支撑板。
⑶安装管缆的规格品种较多时,可选用支撑板 ||| 型(框架式)。
4.根据安装管缆的数量来决定支撑板宽度 B1, 从而可得拖链宽度 B。
5.拖链使用场合或受环境影响时,需要采用钢带防护支撑板时,请与本公司另行提出。

带三条链板的拖链
因为支撑板最大长度有限,在较宽拖链上可以装置一个或多个拖链链板。另外的原因是,可提高较窄的拖链的稳定性,此外也可通过第三条链板将套管与电缆隔开。
注:TLG 型取参数 D, 12, e, TL 型取 f,j,k 。

液压管的弹性状况
要注意,液压管在压力下会伸长或缩短, 因此,应考虑到软管的弹性系数, 特别是在高压及拖链长度较长的情况下, 应引起注意。

订货举例
拖链型号TL125
支撑板|||型
弯曲半径R
支撑板宽度、长度
拖链TL125|||-500×600×6888


TL型钢制拖链:

  


留言框

  • 产品:

  • 您的单位:

  • 您的姓名:

  • 联系电话:

  • 常用邮箱:

  • 省份:

  • 详细地址:

  • 补充说明:

  • 验证码:

    请输入计算结果(填写阿拉伯数字),如:三加四=7
 
QQ在线咨询
联系人
孙经理
咨询热线
0317-6263339
13833743567

冀公网安备 13092502000882号